CÁC THÀNH PHẦN TRONG HỆ THỐNG THỦY LỰC CƠ BẢN
Hầu như tất cả các sơ đồ thủy lực đều giống nhau bất kể ứng dụng trong việc gì. Có sáu thành phần cơ bản cần thiết để tạo thành một hệ thống thủy lực:
1. Một thùng dầu thủy lực có nhiệm vụ để chứa dầu thủy lực.
2. Môt bơm thủy lực (bơm bánh răng, bơm piston, bơm cánh gạt…) có nhiệm vụ bơm dầu tạo áp suất và lưu lượng vận hành trong hệ thống.
3. Một động cơ điện hoặc động cơ xăng… có nhiệm vụ quay bơm thủy lực.
4. Van để điều khiển để thay đổi hướng dòng dầu thủy lực, thay đổi áp suất và tốc độ dòng dầu thủy lực.
5. Một thiết bị truyền động để chuyển đổi năng lượng của dòng dầu thủy lực thành lực cơ học hoặc mô men, để làm việc hữu ích. Bộ truyền động có thể là xi lanh thủy lực tạo chuyển động thẳng hoặc mô tơ thủy lực tạo chuyển động quay.
6. Đường ống dẫn dầu từ vị trí này đến vị trí khác.
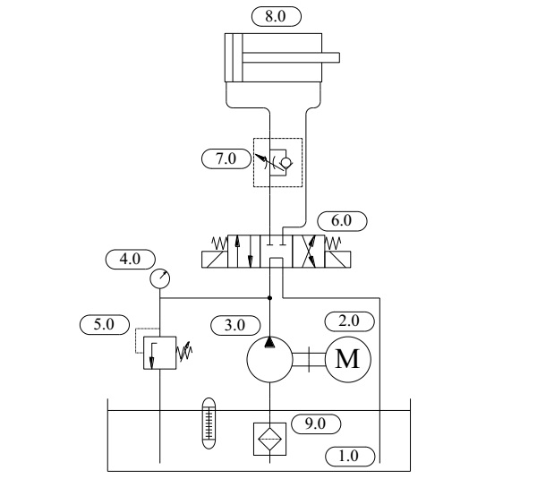
Hình 1 mô tả các phần tử thiết yếu của một hệ thống thủy lực cơ bản với bộ truyền động là xi lanh thủy lực.
Mức độ phức tạp của hệ thống thủy lực khác nhau tùy thuộc vào ứng dụng cụ thể. Sơ đồ thủy lực thường được lắp đặt thành một cụm hoàn chỉnh bào gồm: Động cơ điện; bơm dầu thủy lực; khớp nối trục bơm và động cơ; thùng dầu và các đường ống; đồng hồ đo áp lực; van và các bộ phận khác cần thiết cho hoạt động… và được gọi là bộ nguồn thủy lực.

Hình 1. Sơ đồ thủy lực cơ bản với bộ truyền động là một xi lanh thủy lực
|
1.0- Thùng dầu thủy lực; 2.0- Động cơ điện; 3.0- Bơm dầu thủy lực; 4.0- Đồng hồ đo áp suất; 5.0- Van an toàn thủy lực; |
6.0- Van phân phối thủy lực; 7.0- Van tiết lưu một chiều; 8.0- Xi lanh thủy lực; 9.0- Lọc dầu đường hút. |