HỆ THỐNG THỦY LỰC LÁI TRÊN MÁY BAY AIRBUS A320 (SỐ 20)
Các dòng máy bay A3xx do hãng AirBus chế tạo hiện đang là một trong những loại máy bay được sử dụng nhiều nhất trên thế giới. Các thế hệ mới nhất của máy bay A3xx được cập nhật và ứng dụng nhiều công nghệ tiên tiến về điều khiển và truyền thông, đảm bảo độ tin cậy và an toàn cao nhất cho các chuyến bay.
Việc sử dụng các hệ thống lái kiểu mới cho phép tăng đáng kể tác động nhanh, độ linh hoạt, độ tin cậy, độ chính xác trong điều khiển lái và gần như loại bỏ hoàn toàn các nhược điểm cố hữu của các hệ dẫn động điều khiển cơ khí như độ trễ, sai số điều khiển… của các cơ cấu cơ khí. Hệ thống điều khiển lái của máy bay A320 bao gồm các hệ thống điều khiển cánh liệng, cánh lái độ cao, cánh lái hướng, cánh tà, đảm bảo thăng bằng ngang… của máy báy.

Hình 20.1. Máy bay A320 của hãng Airbus
Trên máy bay A320 có ba hệ thống thủy lực chính để cung cấp nguồn đảm bảo hoạt động cho tất cả các điều khiển lái trên máy bay bao gồm: Hệ thống Green, hệ thống Blue, hệ thống Yellow. Ba hệ thống này được biểu diễn theo sơ đồ khối như hình 20.2 dưới đây.

Hình 20.2. Sơ đồ khối các hệ thống thủy lực trên máy báy A320
Hệ thống thủy lực Green và hệ thống thủy lực Yellow có bơm thủy lực chính được dẫn động trực tiếp từ động cơ bên trái và bên phải của máy bay, còn hệ thống thủy lực blue có bơm thủy lực chính được dẫn động bằng động cơ điện. Như vậy các hệ thống thủy lực Green và Yellow sẽ lập tức làm việc khi các động cơ tương ứng của máy bay được khởi động, còn hệ thống thủy lực blue luôn được cấp điện để có thể làm việc ngay khi một trong hai động cơ của máy bay khởi động. Khi máy bay đang hoạt động tại thời điểm bất kỳ luôn có ít nhất hai hệ thống thủy lực đang ở trạng thái sẵn sàng làm việc và cấp nguồn vào hệ thống thủy lực chung.
Đối với máy bay A320, các nhiệm vụ được phân chia giữa các hệ thống thủy lực chính như sau:
+ Hệ thống thủy lực Green: Cung cấp nguồn và đảm bảo hoạt động cho các hệ thống đóng mở cửa, hệ thống càng, dẫn động lái càng mũi, dẫn động hệ thống phanh chính, dẫn động cơ cấu đảo chiều lực đẩy động cơ trái của máy bay, dẫn động một số các cơ cấu điều khiển bay, cung cấp năng lượng cho bộ truyền tải năng lượng thủy lực (PTU). Thùng dầu của hệ thống thủy lực Green có thể tích 100 lít và kết cấu kín được gia áp ban đầu.
+ Hệ thống thủy lực Yellow: Cung cấp nguồn và đảm báo hoạt động cho các hệ thống đóng, mở cửa buồng hàng, hệ thống phanh dự phòng, dẫn động cơ cấu đảo chiều động cơ bên phải của máy bay, dẫn động một số cơ cấu điều khiển bay (như các tấm cản, tấm vi chỉnh…). Thùng dầu của hệ thống Yellow có thể tích 75 lít và kết cấu kín được gia áp ban đầu.
+ Hệ thống thủy lực Blue: Là hệ thống thủy lực chính cung cấp nguồn dầu thủy lực đảm bảo hoạt động cho các cơ cấu lái (lái hướng, lái độ cao, lái liệng trái – phải…) và các mô tơ thủy lực quay cánh tà. Thùng dầu của hệ thống thủy lực Blue có thể tích 75 lít, kiểu kết cấu kín được gia áp ban đầu. Hoạt động của hệ thống thủy lực Blue được điều khiển hoàn toàn tự động nhờ hệ thống máy tính điều khiển bay nhưng khi cần thiết vẫn cho phép phi công can thiệp và điều khiển từ cabin lái.

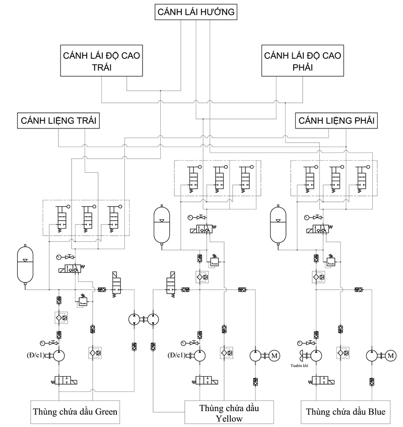
Hình 20.3. Sơ đồ khối các hệ thống thủy lực điều khiển lái của máy báy A320
Trên máy bay A320, việc điều khiển hoạt động của các hệ truyền động thủy lực lái này được thực hiện bằng hai hệ thống máy tính giống nhau (một hệ thống hoạt động và một dự phòng) và nhận tín hiệu điều khiển ở đầu vào tự hệ thống máy tính điều khiển bay chung FMGC hoặc từ tác động của phi công vào tay điều khiển. Hệ thống thủy lực lái trên máy bay Airbus A320 khá phức tạp và có số lượng lớn, ở đây chúng tôi chỉ dưới thiệu sơ bộ chung và giới thiệu chi tiết hơn của một cụm hệ thống thủy lực lái liệng như hình 20.4 dưới đây.

Hình 20.5. Sơ đồ thủy lực hệ thống lái liệng của máy bay A320.
|
1- Van điện từ |
7- Cảm biến vị trí tuyến tính |
|
2- Van đóng ngắt đường cấp |
8- Van một chiều đường hồi |
|
3- Van một chiều |
9- Bình bù dầu |
|
4- Van phân phối tỉ lệ |
10- Xi lanh thủy lực servo |
|
5- Van chọn chế độ làm việc |
11- Cánh lái |
|
6- Cụm van giảm chấn |
|
Hệ thống thủy lực lái liệng có khả năng kết nối và tự động hóa cao, cho phép làm việc ở chế độ tự động tin cậy, chính xác do sử dụng hệ thống máy tính điều khiển bay thống nhất. Toàn bộ hệ thống được thiết kế chế tạo theo kiểu modul, gọn và dễ bố trí nên rất thuận tiện cho việc bảo trì, hiệu chỉnh…. Tuy nhiên để thiết kế chế tạo và hiệu chỉnh làm việc các hệ thống này đòi hỏi trình độ công nghệ cao nên giá thành của hệ thống này cũng không hề nhỏ. Với các hệ thống thủy lực lái hướng và lái độ cao… của máy bay A320 cũng sử dụng các hệ thống tương tự cả về kết cấu, cả về nguyên lý hoạt động và điều khiển.
Mọi yêu cầu thắc hoặc tư vấn hỗ trợ có thể liên hệ thực tiếp với chúng tôi Công ty Amech theo số điện thoại hoặc email sales.amech@gmail.com. Hiện tại công ty Amech có cung cấp van phân phối tỉ lệ, xi lanh thủy lực servo chính hãng nhập khẩu từ Nhật Bản, Italy, Germany.