SƠ ĐỒ THỦY LỰC MÁY ÉP NHỰA 100 TẤN
1. Phân tích hoạt động:
+ Hệ thống máy ép hoạt động tự động vì thời gian của mỗi hành trình lên-xuống-ép-giữ lõi là không đổi.
+ Với lực ép 100 tấn và chuyển động của xi lanh là tịnh tiến theo phương thẳng đứng nên ta dùng 1 xi lanh lực loại tác động 2 phía.
+ Bơm là loại không điều chỉnh được lưu lượng cấp áp cho hoạt động của xi lanh thủy lực.
+ Van là loại van phân phối 4/3 đi kèm với hệ thống tự động hóa điều khiển đường dầu vào xi lanh để xi lanh có thể chuyển động lên xuống.
2. Sơ đồ nguyên lý.

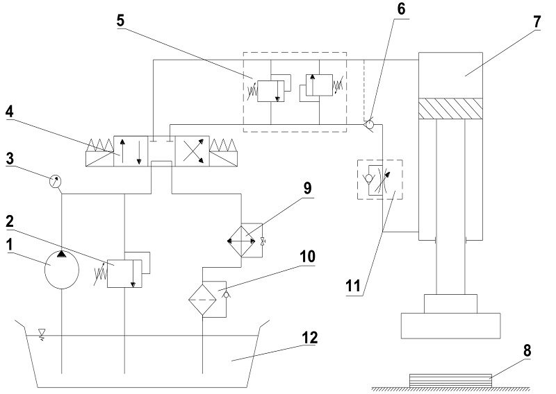
Hình 1. Sơ đồ thủy lực máy ép nhựa 100 tấn
|
1 - Bơm nguồn 2 - Van an toàn 3 - Đồng hồ đo áp 4 - Van phân phối 4/3 5 - Cụm van an toàn bảo vệ ống 6 - Van 1 chiều có điều khiển |
7 - Xi lanh thủy lực 8 - Vật liệu ép 9 - Cụm làm mát 10 - Cụm lọc dầu 11- Van tiết lưu một chiều 12 - Bể dầu |
Chức năng của các phần tử thủy lực trong hệ thống :
1 – Bơm nguồn :
Cung cấp áp suất và lưu lượng cho toàn bộ hệ thống thủy lực.
2 – Van an toàn :
Để đảm bảo áp suất của hệ thống không vượt quá giá trị cho phép nhằm bảo vệ an toàn cho các thiết bị hệ thống không bị phá hỏng và hệ thống làm việc đúng yêu cầu của thiết kế .
3 - Đồng hồ đo áp :
Dùng để đo áp suất tại đầu ra của bơm ,từ đó xác định được điều kiện làm việc cụ thể của bơm trong từng trường hợp khác nhau .
4 – Van phân phối 4/3 :
Van có 4 cửa nhưng hoạt động ở 3 vị trí, van này có đặc điểm là ở chế độ chờ (không tải) tại vị trí van chưa hoạt động. Dầu sẽ qua van và hồi về bể .
5 – Cụm van an toàn bảo vệ ống :
Cụm này gồm 2 van an toàn mắc song song chỉ hoạt động khi có sự cố quá áp để bảo vệ chống vỡ ống.
6 – Van 1 chiều có điều khiển :
Van này làm nhiệm vụ giữ an toàn cho hệ thống (chống rơi, chống tụt),lấy tín hiệu từ áp suất dầu trong hệ thống để hoạt động.
7 – Xi lanh thủy lực:
Đây là cơ cấu chấp hành tạo lực cần thiết để ép vật liệu.
8 – Vật liệu ép .
9 – Cụm làm mát :
Gồm các thiết bị làm mát mắc song song với 1 khóa .Thiết bị làm mát dùng để làm mát dầu của hệ thống ,tránh trường hợp dầu quá nóng dẫn đến thay đổi tính chất của dầu dẫn đến dầu bị sôi => làm xuất hiện bọt khí trong dầu => hệ thống làm việc không ổn định (có thể gây rung ,giật...). Khóa có tác dụng cho dầu đi qua khi không cần làm mát, tránh tổn thất trên thiết bị làm mát.
10 – Cụm lọc dầu :
Cụm này gồm có bộ lọc đi kèm với van 1 chiều có đặt mức áp suất. Dầu sẽ qua van 1 chiều khi bộ lọc hoạt động quá mức cho phép hoặc tắc lọc.
11 – Van tiết lưu một chiều:
Có tác dụng điều chỉnh vận tốc khi nâng cần piston phù hợp với yêu cầu vận hành.
12– Bể dầu :
Để đựng lượng dầu cần thiết cho hoạt động của hệ thống.
3. Mô tả hoạt động hệ thống:
Hệ thống hoạt động ở các chế độ sau .
+ Chế độ chờ:
Sau khi bật nguồn điện trên hộp điều khiển, ở vị trí không tải (chưa có vật liệu) Xi lanh thủy lực đứng im, dầu qua bơm 1 => van phân phối 4 tại vị trí P thông T dầu sẽ hồi về bể 7 qua cụm làm mát 10 và lọc dầu 6. Thời gian này là quãng thời gian để công nhân đưa nguyên vật liệu vào khuôn ép.
+ Chế độ ép:
Sau khi vật liệu ép được đưa và khuôn ép, công nhân sẽ nhấn nút khởi động trên bảng điều khiển để xi lanh 8 bắt đầu quá trình ép. Dầu qua bơm => van 1 chiều => van phân phối => Xi lanh thủy lực => van phân phối => thiết bị làm mát => cốc lọc => bể dầu.
+ Chế độ giữ tải:
là chế độ mà Xi lanh thủy lực sau khi ép xong sẽ đứng im trong thời gian là 5(s) nhằm làm cho vật liệu ép gắn kết bền chặt hơn, tạo sản phẩm đạt yêu cầu về độ bền cơ học. Lúc này van an toàn sẽ hoạt động để áp suất hệ thống không lên cao gây hỏng kết cấu sản phẩm.
+ Lùi về không tải:
Xi lanh thủy lực chuyển động tịnh tiến về vị trí ban đầu, trong thời gian này sản phẩm sẽ được lấy ra khỏi khuôn ép. Thời gian lùi về chính bằng thời gian nâng khuôn ép.
Sau khi Xi lanh thủy lực lùi về vị trí ban đầu van phân phối sẽ được điều khiển quay trở lại vị trí chờ (vị trí ban đầu).
+ Chế độ mất tải (sự cố) :
Trường hợp khi Xi lanh thủy lực đang lùi về không tải thì gặp sự cố. Do trọng lượng của khuôn sẽ làm khuôn bị rơi sẽ gây nguy hiểm cho công nhân cấp vật liệu và lấy sản phẩm ra khỏi khuân. Để hạn chế việc này xảy ra hệ thống đã phải trang bị van một chiều có điều khiển số 6 (van chống tụt), tuy nhiên để van hoạt động có hiệu quả cần lắp van càng gần sát Xi lanh thủy lực càng tốt.
Mọi yêu cầu thắc hoặc tư vấn hỗ trợ có thể liên hệ trực tiếp với chúng tôi Công ty Amech theo số điện thoại hoặc email sales.amech@gmail.com.