SƠ ĐỒ THỦY LỰC MÁY ÉP SONG ĐỘNG 150 TẤN
1. Giới thiệu sơ đồ và chức năng các van

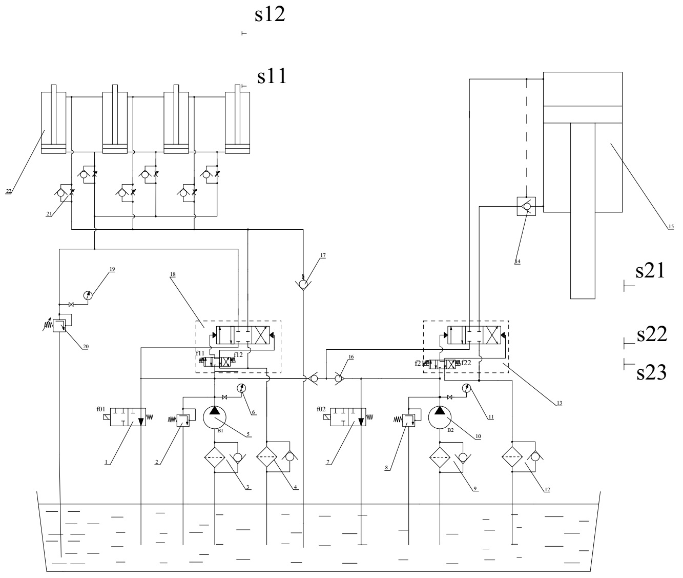
Hình 1. Sơ đồ thuỷ lực của máy ép song động 150 Tấn
Các phần tử thuỷ lực sử dụng trong hệ thống:
+ 5, 10 bơm nguồn: một bơm bánh răng và một bơm piston roto hướng trục làm nhiệm vụ cung cấp áp suất và lưu lượng cho toàn bộ hệ thống thuỷ lực.
+ 2, 8 van an toàn: Đảm bảo cho áp suất trong hệ thống không vượt quá một giá trị cho phép nhằm bảo vệ cho các thiết bị trong hệ thống không bị phá huỷ và hệ thống làm việc đúng yêu cầu thiết kế đề ra. Khi áp suất trong hệ thống vượt quá giá trị cho phép van an toàn mở cửa và khi đó dầu sẽ xả bớt về bể cho đến khi áp suất trong hệ thống giữ ở giá trị cho phép.
+ 6, 11, 19 Đồng hồ đo áp: dùng để xác định áp suất ở đầu ra của bơm, từ đó xác định được điều kiện làm việc cụ thể của bơm trong từng trường hợp cụ thể khác nhau.
+ 13, 18 Van phân phối: van phân phối dùng trong hệ thống là van 4/3 (4 cửa 3 vị trí). Van phân phối này la van hai cấp, cấp 1 điều khiển bằng điện, cấp hai điều khiển bằng thuỷ lực.
+ 14 Van chống rơi (van một chiều có điều khiển): van làm nhiệm vụ giữ an toàn cho hệ thống (chống rơi), van lấy tín hiệu từ áp suất dầu trong hệ thống để hoạt động.
+ 3, 4, 9, 12 Cụm lọc dầu: Cụm lọc dầu gồm bộ lọc dầu đi kèm với van một chiều. Dầu sẽ qua van một chiều khi bộ lọc dầu hoạt động quá mức cho phép.
+ 16 Van một chiều: van một chiều dùng trong hệ thống chỉ cho dầu đi qua theo một chiều, chiều ngược lai bị chặn.
+ 1, 7 Van giảm tải: Van giảm tải dùng trong hệ thống là van 2/2 (2 cửa 2 vị trí) và van 3/2 điều khiển bằng điện, khi chưa có điện van sẽ xả dầu về bể. Van giảm tải dùng trong hệ thống dùng để xả toàn bộ lượng dầu mà bơm cấp về bể khi mà hệ thống không làm việc hoặc ở chế độ chờ.
+ 21 van tiết lưu một chiều: Gồm một van tiết lưu và một van một chiều. Dầu đi qua van tiết lưu còn dầu về đi qua van một chiều. Van tiết lưu một chiều dùng để điều chỉnh vận tốc của dầu qua nó và từ đó điều chỉnh vận tốc chuyển động của cụm Xi lanh.
+ 17 Van tự hút (là van một chiều). Trong quá trình ép song động để bảo đảm cho lực ép luôn không đổi thì van tự hút có tác dụng điền thêm dầu vào buồng trên của Xi lanh. Từ đó làm cho lực ép luôn giữ giá trị ổn định trong quá trình ép song động.
+ 15, 22 Xi lanh thuỷ lực : Xi lanh thuỷ lực dùng trong hệ thống gồm một Xi lanh ép 15 và một cụm Xi lanh chặn 22 gồm 4 Xi lanh con. Xi lanh ép có tác dụng tạo lực ép để ép sản phẩm.
+ 23 Bể dầu: Bể dầu làm nhiệm vụ chứa dầu cấp cho hệ thống trong quá trình hoạt động.
2. Mô tả hoạt động của hệ thống
Về cơ bản thì hoạt động của máy ép song động gồm các quá trình sau:
+ Trạng thái chờ: Hai van giảm tải 1 và 7 luôn ở trạng thái thường nối (khi không có tín hiệu điều khiển thì van luôn nối thông để dầu hồi về bể). Khi có tín hiệu điều khiển các bơm hoạt động cấp dầu cho hệ thống. Lúc này toàn bộ lượng dầu do hai bơm nguồn cấp lên (nếu có) sẽ qua van giảm tải về bể. Thời gian này là thời gian đưa vật liệu vào khuôn.
- Xi lanh chặn ở vị trí tận cùng dưới
- Xi lanh ép ở vị trí tận cùng trên.
+ Quá trình đi lên của Xi lanh chặn: Sau khi vật liệu đã đưa vào khuôn, hai bơm nguồn vẫn hoạt động, van giảm tải 1 ngắt (không cho dầu đi qua), van giảm tải 2 nối (cho dầu đi qua hồi về bể). Khi có tín hiệu điện điều khiển van phân phối 18 (f11 có tín hiệu), dầu do bơm 5 cấp lên qua van phân phối 18, sau đó qua van tiết lưu và đẩy Xi lanh chặn đi lên vị trí chờ ép. Lúc này dầu do bơm nguồn 10 cấp vẫn qua van giảm tải 7 về bể.
- Xi lanh ép vẫn ở vị trí tận cùng trên.
- Xi lanh chặn đi từ vị trí S11 đến S12.
+ Quá trình xuống nhanh của Xi lanh ép: Sau khi Xi lanh chặn đi lên xị trí chờ. Khi có tín hiệu điều khiển từ hệ thống, hai van giảm tải 1 và 7 đều bị ngắt (không cho dầu đi qua), van phân phối 18 không làm việc, toàn bộ lượng dầu do hai bơm cấp lúc này đi đến van phân phối 13, khi đó f21 có tín hiệu toàn bộ dầu qua van phân phối đến Xi lanh và đẩy Xi lanh di xuống với vận tốc lớn. Lưu lượng cấp vào Xi lanh là tổng lưu lượng của hai bơm (Q=Q1+Q2).
- Xi lanh chặn ở vị trí tận cùng trên.
- Xi lanh ép đi từ vị trí S21 đến vị trí S22.
+ Quá trình xuống chậm (quá trình ép song động): Sau khi Xi lanh ép đi hết hành trình chạy nhanh (Xi lanh ép đến vị trí S22), ngừng tác dụng tín hiệu vào van giảm tải 1. Lúc này van giảm tải 1 ở vị trí nối, toàn bộ dầu do bơm 5 cấp lên qua van giảm tải 1 hồi về bể. Van giảm tải 7 van ngắt, dầu do bơm nguồn 10 cấp lên tiếp tục qua van phân phối 13 đến Xi lanh ép thực hiện quá trình ép song động (quá trình chạy chậm). Khi đầu Xi lanh ép chạm phôi và dưới tác dụng của lực ép sẽ đẩy Xi lanh chặn và phôi đi xuống với vận tốc rất nhỏ. Van tự hút có tác dụng điền thêm dầu vào buồng trên của Xi lanh chặn để đảm bảo dầu điền đầy trong khoang xi lanh. Trong trường hợp áp suất ở buồng dưới Xi lanh chặn tăng cao thì van an toàn 20 sẽ hoạt động và khi đó dầu sẽ được xả bớt về bể để bảo đảm an toàn cho hệ thống. Lưu lượng cấp vào Xi lanh trong quá trình này là do bơm 10 cấp lên (Q=Q2).
- Xi lanh chặn đi xuống chậm với vận tốc bằng vận tốc của Xi lanh ép,
- Xi lanh ép đi từ vị trí S22 đến S23.
+ Quá trình giữ tải: Khi quá trình ép song động thực hiện song, Xi lanh ép đi hết hành trình (ở vị trí S23), hai Xi lanh sẽ dừng lại và giữ nguyên trạng thái trong một khoảng thời gian t đặt trước. Thời gian này sẽ giúp cho phôi biến dạng dư hoàn toàn và tạo thành sản phẩm đạt yêu cầu.
+ Quá trình lùi về chậm của Xi lanh ép: Sau khi kết thúc quá trình giữ tải, tác động tín hiệu điều khiển vào f22 khi đó van phân phối 13 đảo chiều, van giảm tải 7 vẫn ở vị trí ngắt, dầu do bơm 10 cấp sau khi qua van phân phối 13 sẽ đẩy Xi lanh ép đi lên với tốc độ chậm (Q=Q2). Khi đó van giảm tải 1 vẫn nối, dầu do bơm 5 cấp lên qua van giảm tải 1 hồi về bể. Lúc này có sự chênh áp giữa khoang trên và khoang dưới của Xi lanh chặn (khoang trên áp thấp, khoang dưới áp cao). Xi lanh chặn chuyển động lên với vận tốc nhỏ do sự chênh áp bên trong Xi lanh chặn.
- Xi lanh ép đi từ S23 về S22.
- Xi lanh chặn đi lên chậm do sự chênh áp giữa hai buồng Xi lanh chặn.
+ Quá trình lùi về nhanh cua Xi lanh ép: Khi Xi lanh ép lùi về đến vị trí trung gian S22, khi đó cả hai van giảm tải 1 và 2 đều ở vị trí ngắt đồng thời lúc này chưa có tín hiệu điều khiển van phân phối 1. Toàn bộ lượng dầu do hai bơm cấp lên đều được cung cấp qua van phân phối 2 đẩy Xi lanh ép đi lên tận cùng phía trên với vận tốc lớn.
- Xi lanh chặn lúc này vẫn đi lên chậm do sự chênh áp giữa buồng trên và buồng dưới. Chú ý rằng quá trình chuyển động lên trên của Xi lanh chặn bị giới hạn bởi bàn khuôn (bàn khuôn có tác dụng chỉ cho Xi lanh chặn đi lên đến vị trí chặn ban đầu (S12) thì dừng lại.
- Xi lanh ép đi từ vị trí S22 về S21 với vận tốc lớn.
+ Quá trình lấy sản phẩm, thay phôi mới: Khi Xi lanh ép đã lùi về vị trí tận cùng bên trên thì dừng lại. Trong thời gian này công nhân lấy sản phẩm ra và cho phôi mới vào và sau đó tiếp tục chu trình mới.
Mọi yêu cầu thắc hoặc tư vấn hỗ trợ có thể liên hệ trực tiếp với chúng tôi Công ty Amech theo số điện thoại hoặc email sales.amech@gmail.com.