KIẾN THỨC THỦY LỰC CƠ BẢN (P4-Van áp suất )
V. CÁC PHẦN TỬ CỦA HỆ THỐNG ĐIỀU KHIỂN BẰNG THỦY LỰC.
5.1. Van áp suất.
5.1.1. Van an toàn.
Van an toàn dùng để hạn chế việc tăng áp suất chất lỏng trong hệ thống thủy lực vượt quá trị số quy định, được sử dụng khi hệ thống quá tải.
a) Van an toàn điều khiển trực tiếp.
Nguyên tắc làm việc của van an toàn dựa trên sự mất cân bằng tác dụng của những lực ngược chiều nhau trên nút van hoặc con trượt: Lực tạo thành bởi kết cấu van (lò xo) và áp suất của chất lỏng.
Ký hiệu của van an toàn:

Hình 5.1. Kí hiệu van an toàn tác động trực tiếp

Hình 5.2. Kết cấu van an toàn kiểu tác động trực tiếp kiểu của Rexroth
b) Van an toàn điều khiển gián tiếp (hình 5.3).
Van an toàn điều khiển trực tiếp không sử dụng được trong các hệ thống thủy lực có áp suất cao, bời vì kích thước của van, nút van sẽ lớn, lực lò xo phải tăng quá mức cho phép. Để giảm lực lò xo ở điều kiện áp suất và lưu lượng lớn, đồng thời tăng độ nhạy của van và độ ổn định về áp suất trong van người ta sử dụng van an toàn điều khiển gián tiếp (van an toàn 2 cấp). Nguyên lý làm việc: Khi áp suất ở khoang A tăng lên, nút van 6 sẽ mở ra, hình thành độ chênh áp ở lỗ 2, con trượt 1 sẽ dịch chuyển sang phải, dầu sẽ thông từ khoang A sang cửa B về thùng.

Hình 5.3. Kết cấu van an toàn kiểu điều khiển gián tiếp

Hình 5.4. Kí hiệu van an toàn điều khiển gián tiếp
Một trong những đặc tinh quan trọng của van an toàn là sự thay đổi áp suất điều chỉnh khi thay đổi lưu lượng Q. Sự thay đổi này càng ít, van làm việc càng tốt. Đường đặc tính biểu diễn sự thay đổi áp suất theo lưu lượng của hai loại van an toàn như trên hình 5.5.

Hình 5.5. Đường đặc tính van an toàn.
a. Đường đặc tính van an toàn tác động trực tiếp.
b. Đường đặc tính van an toàn tác động gián tiếp.
5.2. Van giảm áp.
Van giảm áp được sử dụng khi cần cung cáp chất lỏng từ bơm nguồn cho một số cơ cấu chấp hành có những yêu cầu khác nhau về áp suất. Trong trường hợp này, người ta phải cho bơm làm việc với áp suất lớn nhất và dùng van giảm áp đặt ở trước cơ cấu chấp hành để giảm áp suất đến một trị số cần thiết.
Van giảm áp cũng có hai loại là tác động trực tiếp và gián tiếp.
a) Van giảm áp điều khiển trực tiếp (hình 5.6).
Nguyên lý làm việc của van giảm áp dựa trên sự cân bằng tác dụng của những lực ngược chiều nhau trên nút van: lực tạo thành bởi kết cấu van (lò xo) và áp suất chất lỏng tại cửa ra A.

Hình 5.6. Kết cấu van giảm áp điều khiển trực tiếp.

Hình 5.7. Kí hiệu van giảm áp điều khiển trực tiếp.
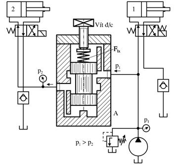
Ví dụ: Mạch thủy lực có lắp van giảm áp.

Hình 5.8. Sơ đồ mạch thủy lực điều khiển 2 xi lanh có lắp van giảm áp.
Trong hệ thống này, xi lanh 1 làm việc với áp suất p1, xi lanh 2 làm việc với áp suất p2 < p1. Nhờ có van giảm áp mà áp suất p2 có thể điều chỉnh được.
Ta có lực cân bằng của van giảm áp:
p2.A = Flx = C.x
=> p2 = C.x/A
A = const, x thay đổi => p2 thay đổi theo.
b) Van giảm áp điều khiển gián tiếp (hình 5.9).
Tương tự như van an toàn điều khiển gián tiếp, van giảm áp điều khiển gián tiếp được dùng trong các hệ thống với lưu lượng lớn và cũng được thiết kế thêm một cấp để điều chỉnh dễ dàng hơn, kết cấu và nguyên lý của van như trên hình 5.9.

Hình 5.9. Van giảm áp điều khiển gián tiếp của Rexroth.

Hình 5.10. Kí hiệu van giảm áp điều khiển gián tiếp.
5.3. Van cản.
Van cản về mặt ký hiệu và nguyên lý cấu tạo, nguyên lý làm việc giống như van an toàn nhưng có nhiệm vụ khác. Van cản có nhiệm vụ giảm tốc độ của cơ cấu chấp hành tại vị trí cuối hành trình hay bắt đầu hành trình để cơ cấu chấp hành cứng vững , an toàn, không bị rung động. Như vậy nhiệm vụ của van cản là tạo ra áp suất cản nhỏ (tùy theo yêu cầu).

Hình 5.11. Nguyên lý làm việc van cản và ví dụ mạch thủy lực có lắp van cản.
Trong ví dụ van cản được lắp ở cửa ra của xi lanh thủy lực có áp suất p2. Nếu lực lò xo của van là Flx và tiết diện của piston trong van là A, thì lực cân bằng tĩnh là:
p2.A – Flx = 0 => p2 = Flx/A
Như vậy ta thấy rằng áp suất ở cửa ra (tức cản ở cửa ra) có thể điều chỉnh được tùy thuộc vào sự điều chỉnh lực lò xo. Nhờ có lực này mà trong hệ thống luôn có dầu bôi trơn, bảo quản thiết bị tốt.
Mọi yêu cầu thắc hoặc cần tư vấn hỗ trợ có thể liên hệ thực tiếp với chúng tôi Công ty Amech theo số điện thoại hoặc email cskh.amech@gmail.com.