KIẾN THỨC THỦY LỰC CƠ BẢN (P5-Van đóng mở nối tiếp, Van đóng mở bình tích áp )
5.1.4. Van đóng mở nối tiếp
Van được sự dụng trong trường hợp khi có yêu cầu mở, đóng nối tiếp hai dòng chất lỏng áp suất mà quá trình mở, đóng một dòng được thực hiện nhờ tín hiệu áp suất của dòng kia (hình 5.12a) hoặc áp suất từ nguồn khác qua cửa Z (hình 5.12b). Chức năng làm việc của van đóng mở nối tiếp gần giống với van an toàn nhưng với áp suất thấp hơn.

Hình 5.12. Nguyên lý van đóng mở nối tiếp
a- Áp suất điều khiển mở van lấy từ cửa A và kí hiệu
b- Áp suất điều khiển mở van lấy từ nguồn khác qua cửa Z và kí hiệu
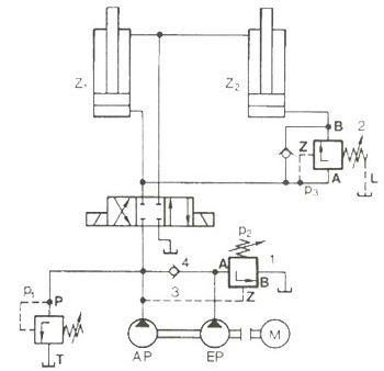
Nhiệm vụ của van đóng, mở nối tiếp như trên hình 5.13. Van mở được thực hiện trong trường hợp khi dòng chất lỏng qua van đảo chiều để thực hiện chuyển động làm việc, khi này bơm EP (có lưu lượng lớn dùng khi thực hiện chạy dao nhanh) qua van mở 1 cho dầu trở về thùng chứa để giảm tải cho động cơ điện. Van đóng thực hiện cho xi lanh Z2 trong trường hợp khi áp suất trong xi lanh Z1 đã đạt giá đặt p3. Như vậy van đóng mở nối tiếp có thể ứng dụng trong bơm thủy lực kép (khi một bơm làm việc áp suất lớn và khi cần lưu lượng lớn) hoặc cho cơ cấu 2 xi lanh chạy nối tiếp nhau.

Hình 5.13. Ví dụ về lắp van đóng mở nối tiếp.
5.1.5. Van đóng mở cho bình tích năng thủy lực (bình tích áp).
Nguyên lý làm việc của van này như sau: Cửa P được nối với nguồn thủy lực. Khi bình tích năng thủy lực được nạp đến áp suất quy định qua van một chiều 3 của cửa S, nó sẽ đẩy nòng van 5 của van phụ trợ 2, làm cho mặt côn 6 sẽ dịch chuyển lên trên. Xuất hiện chênh áp trên vòi phun 4 và như vậy nòng van chính 8 sẽ dịch chuyển về bên trái. Dầu từ bơm lên từ cửa P sẽ qua cửa T và trở về bể dầu.

Hình 5.14. Nguyên lý làm việc van đóng mở cho bình tích năng
|
1- Thân van; 2- Van phụ điều chỉnh áp suất; 3- Van một chiều; 4- Vòi phun; 5- Nòng van; |
6- Mặt côn; 7- Lò xo; 8- Nòng van chính; 9- Đế van; 10- Vít điều chỉnh |
Hiệu áp suất nạp lớn nhất và nhỏ nhất của bích tích năng thủy lực là hằng số được xác định bằng tỷ số của diện tích nòng van:
Ak6/Ak5 = 0,85
Tỷ số này có nghĩa là: khi áp suất lớn nhất trong bình tích năng thủy lực giảm xuống 15%, thì nòng van 8 lại dịch về phía phải và như vậy bình tích năng thủy lực lại được nạp đến áp suất quy định qua van một chiều 3 của cửa S.

Hình 5.15. Ví dụ lắp van đóng mở bình tích năng
|
1- Bơm thủy lực; 2- Động cơ điện; 3- Van an toàn; |
4- Van đóng mở bình tích năng; 5- Bình tích năng; 6- Van phân phối; |
Khi bình tích năng thủy lực 5 được nạp đến áp suất quy định qua van đóng mở cho bình tích năng thủy lực 4, dầu sẽ theo cửa T về thùng dầu. Khi áp suất trong bình tích năng 5 giảm xuống đến mức cho phép thì bình tích năng lại được nạp lại.
Mọi yêu cầu thắc hoặc cần tư vấn hỗ trợ có thể liên hệ thực tiếp với chúng tôi Công ty Amech theo số điện thoại hoặc email info@amech.vn.